Amplificateur Push pull à tubes 6P3S-E
Les pentodes 6P3S-E
Très faciles à trouver à l'état neuf, et d'un prix très abordable, même pour les versions militaires, ces tubes ont attiré beaucoup d'apprentis constructeurs.
Le modèle décrit dans cette page est très facile à réaliser, et délivre environ 15 watts en classe AB1.
Ses qualités de reproduction sonores sont excellentes, à condition d'utiliser un transformateur de sortie correct.
Ampli à tubes 6P3S-E
Un tube très connu, 6L6 en l'occurrence, a fait également le bonheur de nombreux amateurs de musique.
Il est encore aujourd'hui facile de s'approvisionner avec des pièces d'époque, très souvent de construction US, mais la source la plus abondante pour les lampes neuves se trouve encore dans les pays ayant appartenu à l'ex-URSS.
Pour 2 ou 3 euros, le modèle 6P3S (parfait équivalent soviétique de la 6L6), se trouve en abondantes quantités.
Pour environ 5 euros, il est également facile de trouver une fabrication militaire de la 6P3S: La 6P3S-E.
Ce tube est construit autour d'une cathode longue durée: 3000 heures, et la stabilité mécanique est améliorée.
A l'usage, la robustesse est excellente.
Les transformateurs de sortie sont des TU101 Audax, connectés en configuration ultra-linéaire, qui équipaient de nombreux amplificateurs d'époque.
Nota:Il est possible aujourd'hui de trouver des transfos de meilleure qualité.
Les prix varient beaucoup suivant les fabrications.
Le juge de paix sera, là encore, votre porte-monnaie.
Attention toutefois aux vendeurs de produits miracles, qui vantent des articles parés d'innombrables vertus théoriques, et dont l'effet sera ressenti beaucoup plus par votre budget, que par vos oreilles.
L'impédance du primaire des TU101 étant de 8000 ohms d'anode à anode, le courant de repos des 6P3S-E a été réglé à environ 42 mA, bien en dessous de leur régime normal, pour respecter la charge des transfos, prévus à l'origine pour des EL84, dont le courant d'anode moyen est inférieur aux 6P3S ou 6P3S-E
L'espérance de vie des tubes bénéficie largement de cette réduction du débit anodique, et le résultat d'écoute est remarquable, quoi qu'il en soit!
En ce qui concerne les autres lampes utilisées dans cet ampli, toutes sont de fabrication soviétique.
6N8S (version Russe de 6SN7) étage déphaseur symétrique,
6N9S (version Russe de 6SL7) préampli d'entrée,
6E3P (version Russe d'EM84), utilisés comme vu-mètres.
Ces tubes étant très bon marché, comparativement à leurs équivalents USA ou Europe, il aurait été bien dommage de s'en priver.
Le capotage des transfos est absent.
Il sera rajouté par la suite, pour éviter un brusque rappel à l'ordre, au cas ou une main curieuse viendrait en contact avec une des cosses alimentées par les 300V de la haute tension des anodes.
De nombreux constructeurs amateurs utilisent des boites de thé (en tôle fine), joliment repeintes, comme capots.
L'idée est excellente, et le résultat est aussi réussi qu'économique.

Petite vue de dessous, permettant d'illustrer la simplicité du câblage.
En raison du peu de composants que comporte ce montage, le câblage est aéré, et facile à suivre.
La totalité de la surface de cuivre, est utilisée comme plan de masse global, et réduit considérablement les bruits parasites, ainsi que les risques d'auto-oscillations.
Cette méthode est à préférer lors de la construction d'un exemplaire unique d'amplificateur, que soit en audio, ou en haute fréquence.
Alimentation 6P3S-E
Les galvanomètres sont de vénérables ancêtres de la dernière guerre, et proviennent d'un stock Anglais.
La résistance du cadre est de 500 ohms.
Seules les échelles des cadrans ont été modifiées, pour remplacer "Volts" par "mA".
Associés à un shunt adéquat, ces indicateurs s'utilisent très facilement en gardant le style 1940.
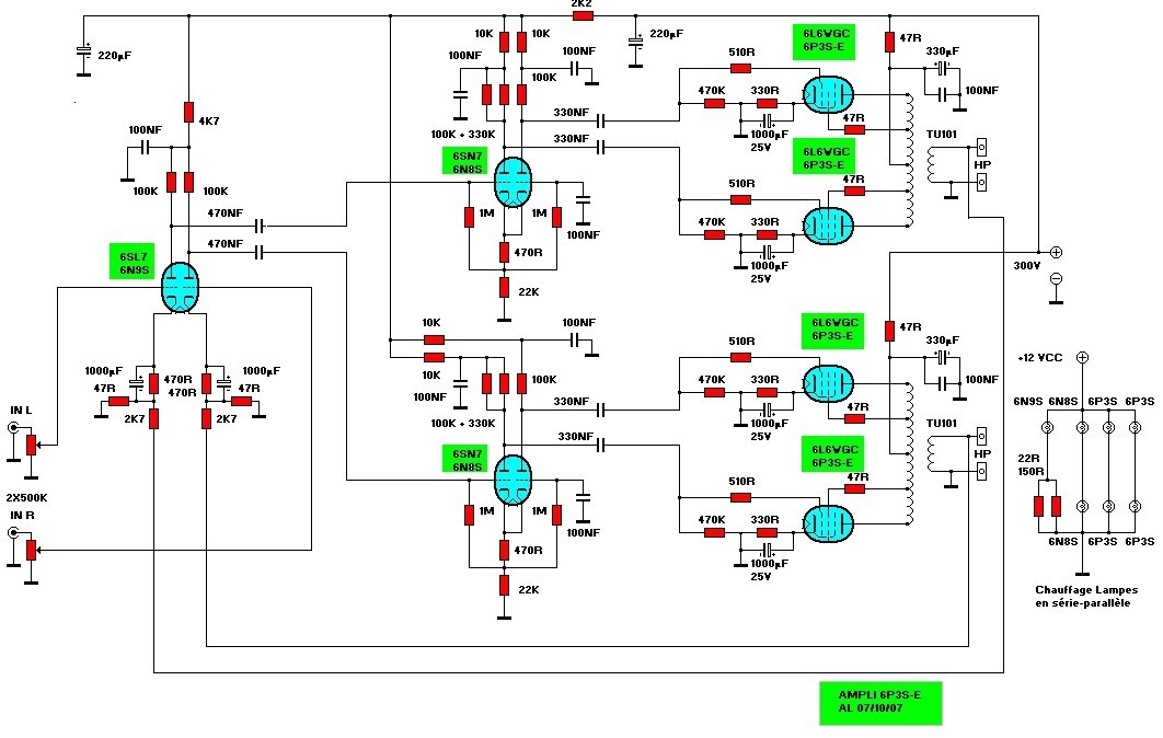
Schémas complets.
Cliquez sur les boutons ci-dessous pour télécharger les schémas avec une définition supérieure à celle utilisée sur ce site.











